Mother's Wood-Burning Still

Now you can have a "gas station" in your own backyard!

By the Mother Earth News editors

July/August 1979

It's been half a year since this magazine began its coverage of-and its research in-the subject of home-produced alcohol fuel (see the Plowboy Interview with Lance Crombie, MOTHER NO. 55, pages 16-24). In the course of those six months we've learned a good bit about ethanol distillation . . . both by "picking the brains" of experts from the beverage (and fuel) distillation industry and by reading every bit of printed information we could get our hands on.

Well, all of that work is beginning to pay off. In the article that follows, we'll detail the plans for our first MOTHER designed homestead fuel still.

You'll notice that this wood-burning alcohol-maker is a good bit different from the simple solar still-based upon Lance Crombie's design-that was described in MOTHER NO. 56. The reason for our "change of direction" is that-although there may well be great potential in such uncomplicated stills as Lance's (or Jimmy Langley's, which appears in a sidebar accompanying this article)-we feel that a practical, productive piece of backyard distillation apparatus is needed now . . . and we haven't yet seen a "box type" still that was efficient enough to produce a reliable supply of fuel.

We're not giving up on the notion of a solar still, of course (in fact, we have a working model all built and rarin' to go . . . as soon as we get enough test data in), but that report will have to wait for another (perhaps our next) issue. The point is that we all need an alternative means of supplying our liquid fuel needs today!

And, again, let us emphasize that the folks at the Bureau of Alcohol, Tobacco, and Firearms have continued to be most helpful. Meet them halfway, supply the Bureau with whatever information they require when applying for your permit (and DON'T EVEN CONSIDER using your experimental distilled spirits plant permit to produce drinkin' liquor!) . . . the result of such cooperation should be less stringent regulations in the future and-we hope-more progress toward making farm-produced ethanol fuel a nationwide reality.

After six months of diligent investigation into the whys and wherefores of alcohol distillation, MOTHER's researchers have come up with a still that'll enable the "average Joe" to make at least 170-proof alcohol at a rate of over 3/4 gallon an hour! But that's not all . . . the apparatus we've put together is [1] assembled from (mostly) common recycled materials, [2] reliable, because it's based on "tried and true" distillation theories, and [3] fairly inexpensive to operate . . . since it's wood fueled.

This amazing piece of equipment is nothing more than two identical discarded electric water heater tanks (available at your local landfill or in your appliance store's "junk pile" a few sections of 3" copper pipe, some assorted metal stock, and bits and pieces of plumbing hardware. (Be sure to select tanks that are identical in diameter . . . also, try to get hold of nongalvanized, short, squat containers with a 30- to 50-gallon capacity.

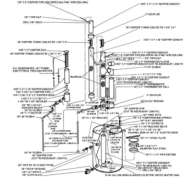
HOW IT WORKS

The mash solution is contained in a hot water tank, and is constantly simmered by a blaze set in a firebox underneath the container. The vapors that rise from the steaming liquid travel up through a short length of 3" conduit and into a five-foot section of pipe . . . which is packed with glass marbles and contains a 5" length of coiled copper tubing at each end.

As the alcohol/water "steam" passes through its marble "maze", most of the water will be left behind on the surface of the glass orbs (the spherical playthings provide a far greater surface area than would the inside of the "bare" pipe). In addition-by running cool water through the coiled tubes at a controlled rate-the condensation process can be regulated to provide the most efficient separation of alcohol from water.

Ideally, only pure alcohol vapors will rise to the top of the conduit, while the water should fall to the bottom of the sealed tube. In practice, however, some H2O does find its way past the marbles in the form of steam, and-by the same token-much of the "pure" water that falls back into the small reservoir is actually laden with a good deal of recoverable alcohol. Therefore, an additional plumbing circuit has been incorporated into the base of the copper tower . . . to allow some of this valuable alcohol/water mixture to flow back into the mash solution and be recycled.

At the top of the four-foot column-just above the upper series of coils-is an inverted funnel which is surrounded by still another condenser. When the "stripped" alcohol vapors pass through this cone and make contact with the coils, the ethanol liquefies, runs past the outer surface, of the funnel, flows through a downspout. and enters a storage container.

LET'S BUILD!

Before you start "still-buildin'", you'll need to gather an oxyacetylene torch (with welding and cutting tips), a pipecutting tool, several C-clamps or visegrips, a hammer, a ruler, and a file. Begin by cutting around the circumference of one of your salvaged water tanks, at a height of about 18 inches, then fashion an opening in the side of the container to accommodate the firebox door. Next, weld together an angle-iron frame for this opening as shown, fasten it to the tank, and cut a steel plate to serve as your cooker's "portal". Border the inner surface of this lid by welding four sections of trimmed-to-size channel iron in place, then go on to fabricate your two hinges and the latch system as illustrated . . . and fasten these parts in position.

With this done, weld a bolt-head first -to your tank (at a point just above an existing heater element hole), then make a small "draft door" from a piece of steel plate and attach it to this stud... using a spring, washer, and nut so the plate can pivot. Cut a hole in the rear of your new firebox and weld the 4" stove, pipe collar to the circumference of this opening . . . then fabricate a grate-as shown-from 3/8" rebar, and tack its sup- porting tabs in place. (Form the rod "frame" for each grill half to fit the inside of the tank, and make a weld at the, junction point of both grate sections. Then tack the rearmost platform directly to the tank . . . the front grill rests solely on the tabs which you've welded to this fixed grate and to the inner face of the firebox.)

Finally, take your 3/16" X 3" length of flat stock and weld it to the outside of the water container to serve as a girth band. (Since this midriff support is actually the only joint between the firebox and your mash vat, it must be securely fastened to both containers. You can assure a tight seal by welding one end of the iron strap to the fire chamber and "guiding" the band around the vessel's circumference with torch and hammer . . . tack-welding as you go. When the circle is completed, force the remaining water tank into the iron belt border atop the firebox section, and run a continuous bead along both upper and lower edges of the metal band.)

Now you're ready to start construction on the still itself. First, cut two holes-in the top of the tank-large enough to fit the 3" brass tee and the coupler, then slice a third access hole into the "dome" of the container as shown. Fashion a sealable lid for this opening by welding a collar around the hole, attaching a slightly larger ring to a piece of circular flat plate, and making a "dog and bar" latch as depicted in the illustration. (You may also want to line the edge of the cap with a liberal amount of silicone sealant . . . to prevent any vapor loss during the distillation process.) Finally, braze the tee fitting and coupler to the tank to assure a solid joint.

For the next step, cut one length each of 3" and 1/2" conduit-both long enough to reach nearly from the bottom of the tee to the base of the container-then seal the larger pipe's lower end with a cap and install a drain cock as illustrated. Solder this entire assembly to the lower collar of the tee, then take the length of 1/2" pipe and fasten a 90° elbow to one end of it. With this done, solder the short 1-1/2" nipple and reducer to the tee, then slip a length of 1/2" copper tube through the reducer's opening and solder it to your elbow-and-pipe assembly as shown. Now just route additional tubing to an available existing fitting on the water tank to complete a circuit from the inside of the small "reservoir" to the main mash storage vat.

You can now install a 3/4" gate valve in the base of your container and a thermometer at its top. Most tanks will already have threaded fittings in convenient locations, so it's just a matter of in. stalling adapters-if necessary-and attaching the hardware. At this time, too, check over both the firebox and the vat for extra openings and plug them.

From this point, you can complete the remainder of the tower as follows: Trim each section of 3" conduit to the lengths indicated, then make three perforated discs . . . cut to fit snugly inside the tee fittings (they should rest against a lip inside the three-way unions) and each drilled with a series of 1/4" holes about 1/8 inch apart. Place one of your discs into the top opening of the tee, and solder the 18" length of pipe in position.

Next, fill this section of conduit with glass marbles, place your second perforated disc into the 3' X 3" X 3' tee, and solder that fitting in place. (At this point you can also permanently fasten the pipe connection between the coupler brazed to the top of the mash container and the horizontal arm on the brass tee.)

Now simply install your final drilled plate at the top of the tee, and stack the remaining components in the order shown. Don't forget to install the thermometer wells in the two sections of conduit as illustrated (these cylinders must protrude into the pipe, but have to be capped-on their "inside" ends-to prevent vapor leakage). Also, remember to fill the long section of 3" conduit with marbles before sealing it up.

The condenser coils can be made by winding copper tubing-tightly-around a piece of 1-1/2" pipe until you produce a "spring" of the desired length. (Remember to solder-seal the joints between the column and the protruding copper "pipettes".)

Unless you have a small funnel that fits snugly within the 45° "Y" at the tower's top, you'll have to make one . . . but this involves nothing more than forming a sheet of copper (or a section of copper pipe) into a cone shape, soldering the seam, and fastening a 3/4" pipe to its "small" end. Be certain the funnel is leakfree-and carefully soldered to the "Y"-or some of your distilled ethanol will leak back into the mash vat.

Now complete the copper plumbing circuit to your alcohol storage tank, and hook up the three pairs of water feed and discharge lines as indicated. Be certain that each feed line is equipped with a needle valve, since careful water control is essential to the distillation process.

YOU'RE READY TO "MAKE A RUN"

First, wrap the "boiler" tank with fiberglass insulation batting, then begin the distillation process by filling your mash container with the fermented solution to a level several inches below the lip of the access hole (this might total 25 gallons or more, depending on how large your water tank is). Next, connect your stovepipe to an outside chimney, "lay a blaze" in the firebox, and wait for your mash to generate some alcohol/water "steam". (This will occur when the tank thermometer registers in the vicinity of 170°F. Remember that this "degree sensor" is positioned to indicate steam vapor-rather than liquid-temperature.)

Now open the three condenser flow valves, and wait for the vapors to reach the 175°F to 190°F range. At this point the marbles will begin to crackle . . . and you can start "fine tuning" the still's controls. The main condenser coil at the top of the column doesn't need continual adjustment ... just let water flow through it at a slow, steady rate. The other two coils, however, must be controlled religiously. During the first two hours or so of distillation, the temperature at the lower primary coil should be maintained at a point between 176°F and 182°F, while the heat in the vicinity of the upper condenser should be held to about 170°F (to cool either area down, just increase the flow of water through the coils).

When everything is adjusted properly, an 85%r-pure alcohol product will begin to flow into your storage container. The stream should be slow but steady . . . if it's excessive, chances are that you're getting too much water in your alcohol. (You can prevent this undesirable situation by cooling your upper and lower primary coils slightly . . . but do try to stay within the temperature ranges previously indicated.)

Be certain to check your fire regularly also. During most of the run, you'll discover that the vapor temperatures in the mash vat will stay around 180°F . . . but, as more alcohol is driven from the solution, that figure will rise. When the heat in the vat reaches about 200°F (after perhaps three hours) the condensed product will be mostly water . . . and it's best to shut the apparatus down, since you'll just be diluting your alcohol.

It'll take a few "runs" to get the feel of how to control your still for best results. The "tail end" product will be fairly weak . . . but the first two-thirds of the run should yield good 170-proof (and higher) ethanol. MOTHER's still produced about three , gallons of alcohol from a total mash solution of 30 gallons. You can expect a flow rate of about 3/4 gallon an hour with excellent results . . . if you try to hurry the process, however, be ready to settle for a weaker ethanol solution.

Be aware, too, that you can run your distilled product through the apparatus for a second time. This procedure will drive most of the excess water out of solution and produce nearly pure (190-proof) alcohol. You may also want to save the "tail end" of each run and mix it with your next mash solution. Since such "dregs" contain 60- to 100-proof alcohol, they will increase the strength of the following batch of fuel.

Finally, remember that-since this distillation apparatus is capable of producing a sizable amount of alcohol during the course of each "run"-the Federal Bureau of Alcohol, Tobacco, and Firearms regulations must be strictly adhered to. When you get to the point where you are producing an alcohol product on a regular basis, be sure to contact your local ATF regional office for precise instructions on how to handle, store, and provide security for your homemade ethanol.

Note: The figures above represent new material prices. By scrounging and buying from salvage or scrap dealers(especially with regard to the copper items), the total cash outlay for your wood-burning still project can easily be halved.


058-076-01-im1

An assembled still all ready for a run!
058-076-Itab2-01

058-076-01tab

058-076-Itab2_01

058-076-tab